欢迎光临昆仑通态触摸屏系统集成商
当前位置
首页 > 新闻中心
西门子smart200读取电量后的计算方法对吗?
2020/11/15 21:27:35

西门子smart200读取电量后的计算方法对吗?

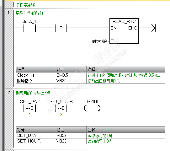
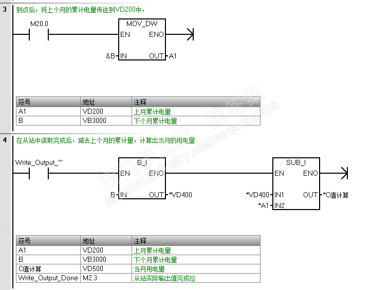
请各位帮我看一下我写的程序对吗? 在每个月的1号早上8点,读取电量,并传到VD200中,然后M2.3从站实际输出值完成,置1后,则将vb3000中的电量转换成整数放到VD400中,然后vd400-vd200,则求出当月的用电量。我的这个程序只是想在每个月的1号早上8点,计算出上个月的用电量。各位看看对吗?M2.3是从站实际输出完成位,小弟刚学习西门子,还请大神指教一下

问题补充:
各位我重新修改了一下程序,小弟刚刚开始学,希望大家指教


图片说明:

           

很简单的当前值减历史值,然后后保存当前值成为历史值,被你玩得象个啥样了?那个说什么的完成位,没明白是什么,跟20.0有什么关系?不明白你的逻辑先后。
你如果是计算有问题,那么你就把间接寻址等等的去掉。
你如果是间接寻址不会用二算错了,那么你专门拿间接寻址来说明。
你如果是其他逻辑也是必须的,那么你把其他逻辑也列明清楚。

smart200PLC能否分成两个网段:1,一个网段与另一台进工业环网;2.另一个网段与变频器通信;3.如果可以的话,需要选择哪个型号的PLC,或者扩展什么样的模块?



联系方式
CONTACT US

电话:13916183699

邮箱:13916183699@139.com

网址:http://www.4006007062.com

地址:中国上海市青浦区北青公路7171号111-112室

用手机扫描二维码关闭